Aalborg MX

De Aalborg MX is een compacte mantel-en-buiswarmtewisselaar met U-buizen, ideaal voor het verwarmen van olie of water. Hij gebruikt stoom of thermische olie als verwarmingsmedium. Het vermogen varieert van 10 kW tot ca. 2000 kW, met ontwerpcondities (mantel/buis) tot 16/16 bar(g) 160/204°C of 32/19 bar(g) 195/212°C. De Aalborg MX is goedgekeurd door alle grote maritieme classificatiebureaus en CE/PED-gecertificeerd.

Aalborg MX 640x360

Compacte warmtewisselaar voor olie/water verwarming of koeling.

  • Verwarm olie, water en andere vloeistoffen efficiënt in maritieme en industriële toepassingen.
  • Pas de warmtewisselaar aan jouw toepassing aan met het brede aanbod aan maatwerkopties.
  • Horizontaal of verticaal installeren om in de beschikbare ruimte te passen.
  • Vertrouw op een constante uittredetemperatuur met een nauwkeurige thermostaat die de stroom verwarmingsmedium naar behoefte regelt.

De Aalborg MC wordt voornamelijk gebruikt voor olieverkoeling of als stoomcondensor op zeeschepen, maar hij wordt ook toegepast in een verscheidenheid aan industriële toepassingen dankzij het bewezen en kostenefficiënte ontwerp. 

Technische specificaties

Type 

  • Warmtewisselaar met U-buizen

Toepassing 

  • Verwarming/koeling van olie, water of andere vloeistoffen met stoom of thermische olie

Capaciteit 

  • 10–5000 kW

Materialen 

  • Koolstofstaal (andere materialen op aanvraag)

Ontwerpcondities (druk/temperatuur): 

  • 12 bar(g)/300°C
  • 16 bar(g)/160°C
  • 32 bar(g)/195°C

Installatie 

  • Horizontaal of verticaal

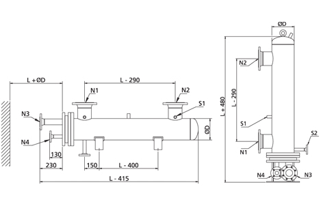
Afmetingen 

  • Schaal: Ø100–400 mm
  • Buizenbundels: 600–2000 mm (andere lengtes op aanvraag)
  • Schotten: enkel segment (twee segmenten op aanvraag)
  • Flenzen: EN1092-1, DIN 86030, JIS 16K of SAE

Uitrusting 

  • Drie half-duim aansluitingen op de schaal voor montage van veiligheidsklep, aftapkraan, temperatuursensor of manometer
  • Accessoires (optioneel) schaalzijde:
  • Veiligheidsklep
  • Aftap-/ontluchtingsklep
  • Manometer
  • Thermometer
  • Uitlaatbuis voor montage van de regelklep-temperatuursensor (hydrostatisch of elektrisch) en extra sensoren

Goedkeuringen 

  • ABS
  • BV
  • CCS
  • DNV
  • KR
  • LRS
  • NKK
  • RINA
  • RMRS

Levering 

  • Binnen 6 weken na ontvangst van de bestelling voor standaardtypen

Garantie 

  • Operationele garantie: 12 maanden
  • Maximale garantie: 18 maanden vanaf levering

Alfa Laval Marine Service

24-7-Service&Support-service.block.jpg

Wereldwijd en 24/7 is Alfa Laval Marine Service uw weg naar meer uptime, geoptimaliseerde prestaties en echte gemoedsrust. Ons netwerk staat altijd paraat, en ons serviceaanbod zorgt voor betrouwbaarheid, efficiëntie en naleving gedurende de hele levensduur van uw apparatuur.


Ontdek onze servicemogelijkheden

24/7 services, onderdelen en ondersteuning

Service woman 7.jpg

Wij zijn altijd en overal bereikbaar :

+46 4636 7700
marine.service@alfalaval.com

 

Ons wereldwijde netwerk van servicecentra, distributiecentra en buitendienstmonteurs staat altijd voor u klaar.